小花寻宝203期精彩瞬间回顾,猫先生杭州师范大学校花,舞蹈系赵紫涵视频


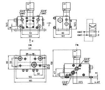
  液动换向阀具有结构紧凑、性能可靠、控制方便等特点。它将传统的换向阀、压差开关两者合二为一,使控制更加方便。此换向阀具有到达压力自动换向的功能,可以将阀装在泵出口处,而不必将装在系统的最末端,因此使系统的安装灵活简单。由于此阀的换向压力可调整,因此应用范围广泛,不仅可用于环境条件恶劣、系统较大的钢厂,港口机械等,也可用于一些中小型系统如纺织机械、建筑机械等。

技术参数

换向压力MPa
环境温度°C
重量kg
5~25
-20~80
7.3


地址:上海市普陀区武威路88弄21栋9楼 电话:(8621)54262221 传真:(8621)64707363 电子邮件:Shneh@51893689.cn 邮编:200233
版权所有:上海五丰润滑成套设备有限公司
主站蜘蛛池模板: 屯门区| 丰镇市| 高雄市| 台安县| 庄河市| 黑河市| 于田县| 石景山区| 济南市| 抚州市| 琼海市| 蕲春县| 东兴市| 太湖县| 东乡| 荣成市| 尼勒克县| 潼南县| 万安县| 唐海县| 江华| 汉阴县| 黄骅市| 锡林浩特市| 瑞丽市| 龙口市| 伽师县| 和平县| 防城港市| 胶南市| 汤阴县| 株洲市| 丰都县| 灵宝市| 周宁县| 上思县| 巴林右旗| 长宁区| 泽库县| 无极县| 泰宁县|